Газліфтна експлуатація свердловин і застосовуване обладнання
Газліфтна експлуатація свердловин і застосовуване обладнання


Технологія газліфту
При газліфтному способі експлуатації газ, що нагнітається з поверхні або надходить із пласта, вводиться в потік продукції свердловини. При цьому густина газорідинної суміші зменшується, тиск на вибої стає достатнім для забезпечення заданого відбору продукції й транспортування її до збірного пункту.
Застосовують компресорний і безкомпресорний способи газліфтної експлуатації. В першому випадку робочий агент стискається на компресорних станціях, у другому використовується газ родовища з природним тиском. Різновидом безкомпресорного способу є внутрішньосвердловинний газліфт, коли для підйому нафти використовують енергію газового пласта, розкритого цією ж свердловиною.
Розрізняють безперервний і періодичний режими експлуатації. При періодичній експлуатації після зупинення свердловини на час, необхідний для накопичення рідини у підіймальних трубах, здійснюється продавлювання її на поверхню. Основні переваги газліфтного способу перед іншими механізованими способами такі: простота обладнання та обслуговування, тривалий міжремонтний період, високий коефіцієнт експлуатації, широкий діапазон дебітів по рідині (від десятків до 1800 м³/добу), можливість експлуатації похилих свердловин та свердловин, у продукції яких міститься велика кількість газу й піску. Недоліки способу — великі початкові капіталовкладення на будівництво компресорних станцій і системи газорозподілу, великі питомі витрати енергії та низький ККД установок при низьких вибійних тисках. Тому газліфтний спосіб найчастіше використовують на великих родовищах з високими пластовими тисками у свердловинах і значними коефіцієнтами продуктивності.
На практиці застосовують підйомники таких типів:
1) однорядні з кільцевою подачею робочого агента;
2) однорядні з подачею газу по НКТ, які використовують лише у високодебітних свердловинах, коли їх продукція не корозійно-активна і немає небезпеки відкладення в затрубному просторі солей або асфальтосмолистих речовин;
3) дворядні, які застосовують у свердловинах з негерметичною обсадною колоною або у піскопроявляючих.
При надходженні піску НКТ, по яких подається стиснений газ, подовжують хвостовиком меншого діаметра, який спускають до верхніх отворів перфорації (рис.). Хвостовик забезпечує максимальну швидкість руху суміші по всій довжині свердловини, що сприяє виносу піску і перешкоджає скупченню води на вибої.
Для видобутку нафти безперервним газліфтним способом при подачі газу з поверхні передбачено газліфтні установки типів Л (для вертикальних свердловин) та ЛН (для похилоспрямованих свердловин). Ці установки, що являють собою однорядні підйомники з кільцевою подачею газу й оснащені сильфонними клапанами типу Г, пакером і приймальним клапаном, забезпечують автоматичний пуск свердловин та стабільну їх експлуатацію в заданому режимі. Газліфтні клапани монтують і витягують за допомогою канатної техніки без підйому НКТ. Діаметр насосно-компресорних труб 60, 73 і 89 мм, що забезпечує відбори рідини відповідно до 120, 300 та 700 м³/добу.
Компресорні станції на промислах обладнані в основному поршневими газомотокомпресорами типів ГКМ і ГКН та високопродуктивними відцентровими компресорами. Для освоєння й пуску свердловин в експлуатацію і проведення деяких ремонтних робіт використовують пересувні компресорні установки з подачею 3,5…54 м³/хв при тиску нагнітання 1,0…40 МПа. Вони монтуються на всюдиходах, автопричепах, гусеничних візках або санях.
Як при компресорному, так і при безкомпресорному газліфті робочий агент слід попередньо підготувати: газ очищується від важких вуглеводневих фракцій і конденсату, води, що сприяє утворенню гідратів, механічних домішок, сірководню та інших компонентів, що викликають корозію обладнання.
Для боротьби з гідратоутворенням використовують найбільш простий спосіб — підігрів газу до 95 °C за допомогою пересувних підігрівачів продуктивністю до 150 000 м3/добу, які встановлюють біля свердловин, уздовж газопроводу або перед газорозподільним пунктом (ГРП).
Від компресорної станції або комплексу підготовки газ прямує на газорозподільний пункт (ГРП). ГРП оснащують однією або декількома блоковими газорозподільними батареями типу ГРБ-14, розрахованими на підключення до 14 свердловин. Витрати газу регулюють уручну за допомогою голчастих вентилів або автоматично — за допомогою клапанів з мембранним виконавчим механізмом. Для централізованої подачі інгібіторів або поверхнево-активних речовин, які запобігають утворенню стійких емульсій і сприяють створенню більш ефективних структур течії суміші в НКТ, що сприяє зменшенню питомих витрат газу, встановлюють дозувальні насоси.
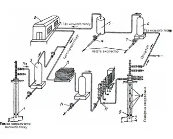
Найбільш раціональною технологічною схемою експлуатації свердловин є замкнений газліфтний цикл (рисунок 2), при якому газ, який нагнітається в газліфтні свердловини, багаторазово використовується для підйому рідини зі свердловин.
Газліфтний спосіб експлуатації свердловин поділяється на безупинний і періодичний. При безупинному — газ постійно нагнітається в свердловину і рідина безупинно піднімається з вибою на поверхню. При періодичному газліфті газ нагнітається в свердловину з перервами для можливості в період зупинення свердловини необхідного нагромадження стовпа рідини в піднімальних трубах.
Газліфтні підйомники

Розглянемо принцип роботи газліфтного підйомника (рисунок 3.). У свердловину спускають насосно-компресорні труби (рисунок 3, а). У затрубний простір за допомогою компресорів нагнітають стиснутий газ, у результаті чого рівень рідини в ньому буде знижуватися, а в НКТ підвищуватися (рисунок 3, б).
При зниженні рівня рідини в затрубному просторі до нижнього кінця насосно-компресорних труб стиснутий газ надходить у труби і перемішується з рідиною. Щільність такої газорідинної суміші буде меншою від щільності рідини, що надходить із продуктивного пласта. У результаті рівень рідини в піднімальних трубах буде підвищуватися. При подальшій подачі стиснутого газу в свердловину газорідинна суміш буде підніматися на поверхню, а із продуктивного пласта надходити нова рідина (рисунок 3, в).
Експлуатація свердловин газліфтним способом
Пуск свердловини в експлуатацію компресорним способом полягає у витисненні рідини газом із кільцевого простору і підведенні середовища, що нагнітається, до нижнього кінця піднімальних труб. Тиск на лінії нагнітання компресора досягне найбільшого рівня, коли рідина в кільцевому просторі знижується до кінця піднімальних труб. Цей максимальний тиск називається пусковим чи продавлювальним. При експлуатації в свердловині на визначеній висоті встановлюється рівень, називаний динамічним. Його положення залежить від кількості рідини, що відбирається зі свердловини.
Тиск газу, що нагнітається, при нормальній роботі підйомника називається робочим. Він завжди нижче від пускового. При високому пусковому тискові необхідно встановлювати компресори підвищеної потужності і трубопроводи високого тиску. Для регулювання витрати газу по свердловинах, вимірювання його кількості, сигналізації аварійного відхилення параметрів газу застосовують автоматизовані газорозподільні батареї — БГРА, що складаються з технологічного й апаратурного блоків для стабілізації заданих витрат газу по свердловинах. Витрата у свердловинних лініях змінюється груповим електронним регулятором, установленим в апаратурному блоці. Технологічний блок складається з утепленого щитового приміщення, де розміщена система технологічних трубопроводів із запірною арматурою, що регулюються вентилями, вимірювальними приладами.
Трубне розведення складається із загального колектора, свердловинних ліній, системи продавлення і пристрою для введення реагентів. Температурний режим у блоці створюється за допомогою системи автоматичної підтримки температури й електричних нагрівачів. Для природного провітрювання передбачені дефлектори на даху і ґрати в дверях. Для підтримки в технологічному приміщенні вибухобезпечної концентрації газу під час перебування там обслуговчого персоналу блок обладнаний витяжним вентилятором. У середині технологічного блока встановлений датчик сигналізатора вибухонебезпечної концентрації газу.
Див. також
- Газліфт
- Velocity String
Література
- Мала гірнича енциклопедія : у 3 т. / за ред. В. С. Білецького. — Д. : Донбас, 2004. — Т. 1 : А — К. — 640 с. — ISBN 966-7804-14-3.
- Білецький В. С. Основи нафтогазової справи / В. С. Білецький, В. М. Орловський, В. І. Дмитренко, А. М. Похилко. — Полтава: ПолтНТУ, Київ: ФОП Халіков Р. Х., 2017. — 312 с.
- Російсько-український нафтогазопромисловий словник : 13 000 термінів / уклад.: В. С. Бойко, І. А. Васько, В. І. Грицишин [та ін.]. — Київ: Знання, 1992. — 175 с.
- Розробка та експлуатація нафтових родовищ: підручник для студентів ВНЗ / В. С. Бойко. — Київ: ІСДО, 1995. — 496 с.
- Довідник з нафтогазової справи / за заг. ред. В. С. Бойка, Р. М. Кондрата, Р. С. Яремійчука. — Львів: Місіонер, 1996. — 620 с.
- Тлумачно-термінологічний словник-довідник з нафти і газу: (5-ти мовний укр.-рос.-англ.-фр.-нім.): в 2 т. / В. С. Бойко, Р. В. Бойко. — Київ, 2004—2006. — Т. 1 : А-К: близько 4800 ст. — Київ: Міжнар. екон. фундація, 2004. — 551 с.
- Розробка та експлуатація нафтових родовищ: підруч. для студентів ВНЗ / В. С. Бойко. — Вид. 4-те, допов. — Київ: Міжнар. екон. фундація, 2008. — 484 с.
- Проектування експлуатації нафтових свердловин: підруч. для студентів ВНЗ / В. С. Бойко. — Івано-Франківськ: Нова Зоря, 2011. — 784 с. : рис., табл.
- Технологія розробки нафтових родовищ: підруч. для студентів ВНЗ / В. С. Бойко. — Івано-Франківськ: Нова Зоря, 2011. — 509 с.
- Технологія видобування нафти: підруч. для студентів ВНЗ / В. С. Бойко. — ІваноФранківськ: Нова Зоря, 2012. — 827 с.
- Наукові основи вдосконалення систем розробки родовищ нафти і газу: [монографія] / Гришаненко В. П., Зарубін Ю. О., Дорошенко В. М., Гунда М. В., Прокопів В. Й., Бойко В. С. [та ін.]. — Київ: Науканафтогаз, 2014. — 456 с. : іл., рис., табл.