Маніфольд фонтанної арматури
Маніфольд фонтанної арматури (рос. манифольд фонтанной арматуры; англ. manifold of a Christmas tree, нім. Manifold n der Eruptionsarmatur) — у бурильній техніці — система трубопроводів із запірними пристроями (крани або засуви), яка з'єднує викиди фонтанної арматури із шлейфом (викидним трубопроводом).

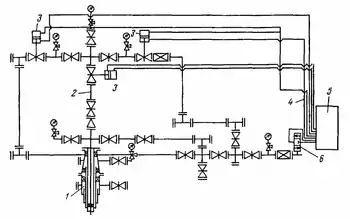
Маніфольд — система труб і відводів із засувками або кранами — служить для з'єднання фонтанної арматури з трубопроводом, по якому продукція свердловини надходить на групову вимірну установку.
Фонтанна арматура свердловини з'єднується з промисловими комунікаціями збору пластової рідини чи газу за допомогою маніфольда, що являє собою сполучення трубопроводів і запірних пристроїв, а іноді й клапанів, що обв'язують фонтанну арматуру. Маніфольд служить для підключення до трубного та затрубного просторів агрегатів для проведення різних операцій при пуску й експлуатації свердловини. Маніфольди фонтанної арматури звичайних нафтових свердловин складаються з декількох засувок, хрестовиків, трійників й інших елементів. На більш відповідальних нафтових свердловинах маніфольд складається з більшого числа елементів. Ще більш складні маніфольди для високодебітних газових свердловин.
Див. також
Література
- Мала гірнича енциклопедія : у 3 т. / за ред. В. С. Білецького. — Д. : Донбас, 2007. — Т. 2 : Л — Р. — 670 с. — ISBN 57740-0828-2.
- Войтенко В. С., Вітрик В. Г., Яремійчук Р. С., Яремійчук Я. С. Технологія і техніка буріння. Узагальнююча довідкова книга. — Львів — Київ, 2012. — С. 10 — 15.
- Бойко В. С., Бойко Р. В. Тлумачно-термінологічний словник-довідник з нафти і газу. Тт. 1-2, 2004—2006 рр. 560 + 800 с.
- Пилипів, Л. Д. Основи нафтогазової справи: навч. посіб. / Л. Д. Пилипів. — Івано-Франківськ: ІФНТУНГ, 2012. — 312 с. http://chitalnya.nung.edu.ua/osnovi-naftogazovoyi-spravi.html-1
- Орловський В. М., Білецький В. С., Вітрик В. Г., Сіренко В. І. Бурове і технологічне обладнання. Харків: Харківський національний університет міського господарства імені О. М. Бекетова, НТУ «ХПІ», ТОВ НТП «Бурова техніка», Львів, Видавництво «Новий Світ — 2000», 2021. — 358 с.