Установка «Рубін-2М» вимірювання в потоці якості та кількості товарної нафти
Установка «Рубін-2М» — використовується для безперервного автоматичного вимірювання в потоці якості та кількості товарної нафти.[1]

Загальний опис
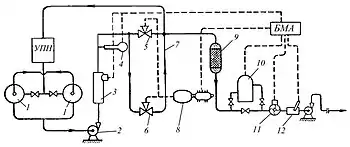
З установки підготовки нафти УПН нафта подається (рис.) в герметизовані резервуари 1, з яких забирається підпірним насосом 2 та проганяється через автоматичний вологомір 3 і солемір 4. Якщо вміст води і солей у нафті вищий за норму, то зонд вологоміра 3 видає аварійний сигнал у блок місцевої автоматики БМА, і за допомогою гідропривода 8 відсікач 5 перекриває лінію товарної нафти; одночасно відсікач 6 відкриває лінію некондиційної нафти, яка повертається по лінії 7 на повторну підготовку в УПН. Після припинення надходження аварійного сигналу з вологоміра 3 або солеміра 4 відсікач 5 відкривається, а відсікач 6 закривається. Потік товарної нафти проходить через фільтр 9, радіоізотопний густиномір 10, звідки надходить у турбінний витратомір 11, у якому обертається турбіна з кутовою швидкістю, пропорційною лінійній швидкості потоку. Обертання турбіни перетворюється в електричні імпульси, які потрапляють в рахунковий пристрій об'ємної кількості товарної нафти БМА.
Величини об'ємів товарної нафти автоматично помножуються на показники густиноміра 10 з урахуванням температурної поправки, що видається автоматичним термометром 12, і фіксуються на витратомірі 11, установленому на лицевій панелі блока.
Література
- Сбор и подготовка нефти и газа. Технология и оборудование / Под ред. Хафизов А. Р., Пестрецов Н. В.. — 2002. — 475 с.
Примітки
- НЕФТЬ-ГАЗ ЭЛЕКТРОННАЯ БИБЛИОТЕКА. Архів оригіналу за 18 березня 2018. Процитовано 18 березня 2018.